服务热线:
关闭
copyright © 2020 开云手机·官方版网站登录入口-开云(中国)
SCB环氧树脂浇注干式变压器

干式变压器是一种铁芯和绕组不浸于绝缘液体中的变压器。本公司生产的环氧树脂浇注干式变压器产品按现行国家标准进行设计,具有低损耗、低局放、低噪音的安全、环保型产品。我公司生产的干式变压器具有安全,阻燃防火,无污染,可直接安装在负荷中心。免维护、安装简便。防潮性能好,停运后不经预干燥即可投入运行。损耗低,局部放电量低、噪音小……

产品概况

干式变压器是一种铁芯和绕组不浸于绝缘液体中的变压器。本公司生产的环氧树脂浇注干式变压器产品按现行国家标准进行设计,具有低损耗、低局放、低噪音的安全、环保型产品。

我公司生产的干式变压器具有安全,阻燃防火,无污染,可直接安装在负荷中心。免维护、安装简便。防潮性能好,停运后不经预干燥即可投入运行。损耗低,局部放电量低、噪音小、强迫风冷条件下可以120% 额定负载运行。自己备有完善的温度保护控制系统,为变压器安全运行提供可靠保障。

产品标准

GB1094.1-2013《电力变压器 第1部分 总则》;

GB1094.2-2013《电力变压器 第2部分 温升》;

GB1094.3-2017《电力变压器 第3部分 绝缘水平、绝缘试验和外绝缘空气间隙》;

GB1094.5-2016《电力变压器 第5部分 承受短路的能力》;

GB1094.10-2003《电力变压器 第10部分 声级鉴定》;

GB1094.11-2007《电力变压器 第11部分 干式变压器》;

GB20052-2013《三相配电变压器能效限定值及能效等级》;

IEC60076-11-2016《干式变压器》

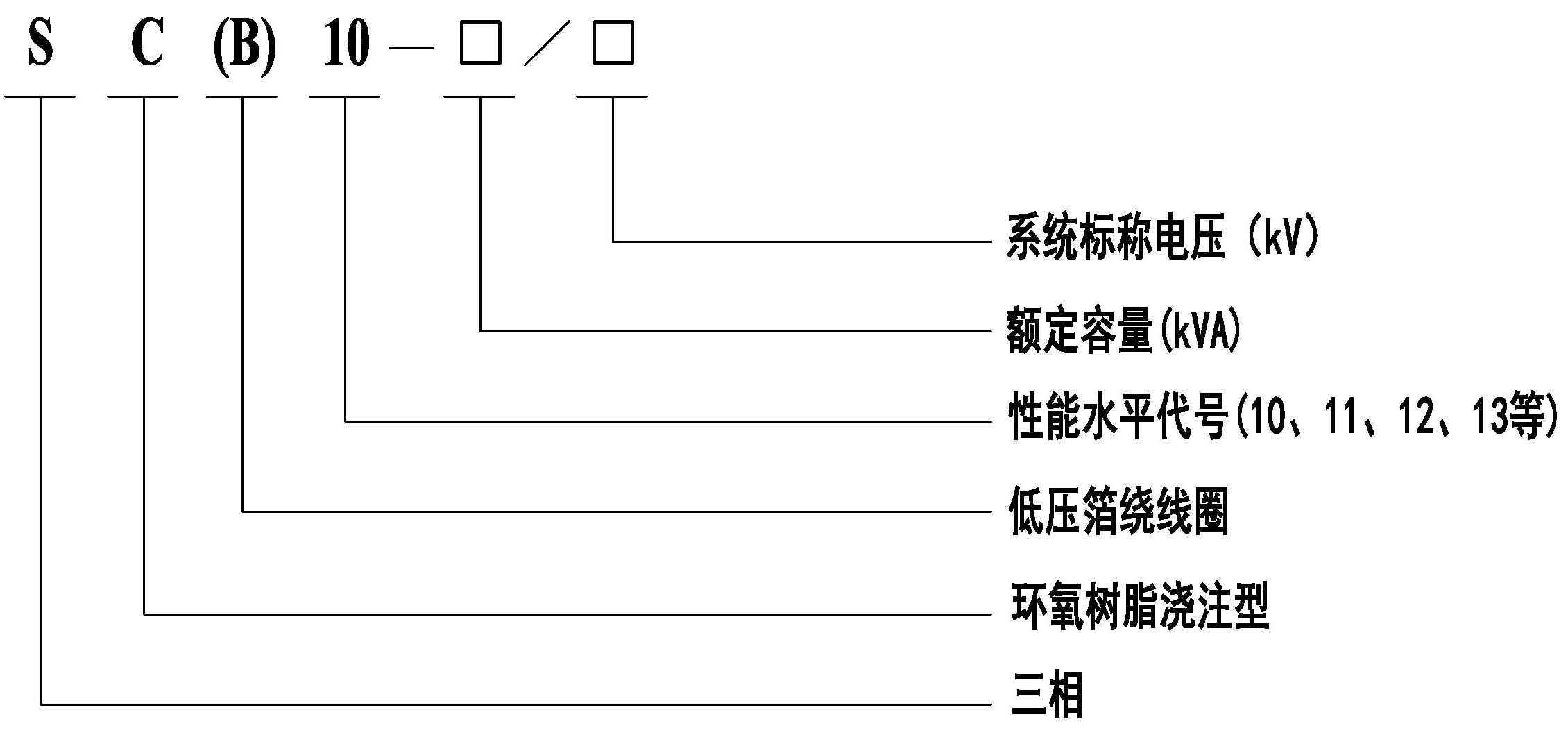
型号含义
性能特点


使用环境

1、安装地点:户内;

2、海拔高度:小于1000米(当大于1000m是需特殊设计);

3、环境温度:-25℃~+40℃;

4、电源电压的波形近似于正弦波;三相电源电压大致对称;

5、最大相对湿度:95%(25℃);

6、抗震能力:地面水平加速度0.3g,地面垂直加速度0.15g,同时作用持续三个正弦波、安全系数≥1.67;

7、具备全天候在户内环境下正常工作的能力;

8、工作场所:无火灾、爆炸危险、化学腐蚀级剧烈振动场合。

对空气自冷与强迫风冷的变压器,均需保证变压器具有良好的通风能力。当变压器安装在地下室或其他通风能力较差的环境,须增设散热通风装置。保护等级有IP00、IP20、IP23等型式。

当海拔>1000米时或是环境温度大于40℃或者小于-25℃时,产品须按照GB1094.11《电力变压器第11部分:干式变压器》的要求对有关额定值作相应调整。

技术参数

10kV级SC(B)型干式变压器技术参数

注:表中数据仅供参考,公司保留数据变动的权力,并接受特殊订货。 


20kV级SC(B)系列干式变压器技术参数

相关产品